申请日2017.08.17
公开(公告)日2017.10.17
IPC分类号C02F9/06; C02F103/18; C02F101/10; C02F101/14
摘要
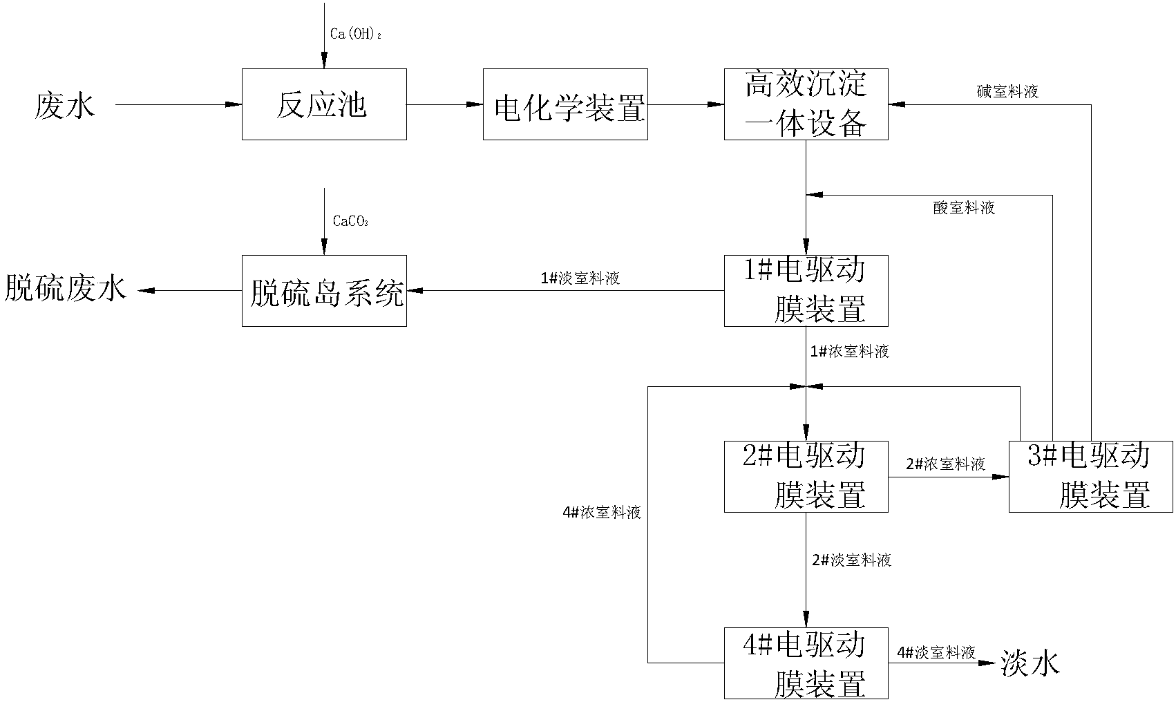
本发明公开了一种火力发电厂脱硫废水的零排放处理工艺,包括以下步骤:1)反应池反应;2)电解处理;3)通过高效沉淀一体设备处理;4)通过1#电驱动膜装置处理,得到富含SO42‑的1#淡室料液和富含Cl‑的1#浓室料液;5)通过脱硫岛系统对1#淡室料液处理;6)通过2#电驱动膜装置对1#浓室料液处理得到2#浓室料液和2#淡室料液;7)通过4#电驱动膜装置对2#淡室料液处理得到4#淡室料液和4#浓室料液;8)通过3#电驱动膜装置对2#淡室料液处理。本发明通过化学反应+电化学装置+高效沉淀一体设备+一多价分离电驱动膜+浓缩电驱动膜+双极膜组合工艺可回用脱硫废水中90%以上的水分,同时又能利用废水中的Na2SO4和NaCl,生产石膏无需采购处理过程中的酸和碱。

利要求书
1.一种火力发电厂脱硫废水的零排放处理工艺,其特征在于,包括以下步骤:
1)、将废水送入反应池中,并投加Ca(OH)2进行反应,去除废水中含有的F-、部分SO42-和Mg2+;
2)、将步骤1)处理过的废水进行电解处理,进一步去除Mg2+,降低废水中的NaCl和CODCr浓度,电解产生的微小气泡能起气浮效果,提高水质悬浮物的去除效果;
3)、将步骤2)处理过的废水送入高效沉淀一体设备,通过投加NaOH,鼓入空气中的CO2,去除废水中的Mg2+和Ca2+,使废水的总硬度在20mg/L以下,高效沉淀一体设备出水通过投加HCl调节pH至7.0-9.0;
4)、将步骤3)处理过的废水送入1#电驱动膜装置,通过1#电驱动膜装置的处理使得废水中的Cl-和SO42-分离,得到富含SO42-的1#淡室料液和富含Cl-的1#浓室料液;
5)、将步骤4)得到的1#淡室料液送入脱硫岛系统,通过与脱硫岛浆液中的Ca2+反应形成CaSO4而去除SO42-,得到脱硫废水;
6)、将步骤4)得到的1#浓室料液送入2#电驱动膜装置进行浓缩处理,得到2#浓室料液和2#淡室料液;
7)、将步骤6)得到的2#淡室料液送入4#电驱动膜装置进行净化处理,得到4#淡室料液和4#浓室料液,4#淡室料液为淡水,4#浓室料液为1.5~2.0%浓度的盐水,4#浓室料液返回至步骤6)中2#电驱动膜装置的进水端;
8)、将步骤6)得到的2#淡室料液送入3#电驱动膜装置进行电解处理,电解后盐室的盐水浓度达到步骤6)中2#电驱动膜装置进水端的浓度后回流至2#电驱动膜装置进水端,碱室料液返回至步骤3)中用于高效沉淀一体设备的反应区加药,酸室料液返回至步骤3)中高效沉淀一体设备出水的pH回调至7.0-9.0。
2.根据权利要求1所述的一种火力发电厂脱硫废水的零排放处理工艺,其特征在于,所述步骤1)中反应池用于投加的Ca(OH)2与废水中的F-、SO42-、Mg2+反应形成不溶性物质,反应池内设有机械搅拌设备和高效曝气设备,用于提高反应池内废水的反应效率。
3.根据权利要求1或2所述的一种火力发电厂脱硫废水的零排放处理工艺,其特征在于,所述步骤2)中采用电化学装置对废水进行电解,所述的电化学装置包括电极、整流器、池体设备和电缆,所述的电极为为含铁的钢材。
4.根据权利要求3所述的一种火力发电厂脱硫污水的零排放处理工艺,其特征在于,所述的电化学装置在运行过程中随着整流器输出电流的升高,电极不断溶解形成Fe2+,在废水中起到絮凝桥架作用,阴极产生的NaOH能进一步去除废水中的Mg2+,产生的H2在废水中有气浮效果,能提高废水中悬浮物的去除率,阳极产生的Cl2能氧化废水中的还原性物质和大部分有机物,降低废水中的CODCr,提高后续处理系统的稳定性。
5.根据权利要求4所述的一种火力发电厂脱硫废水的零排放处理工艺,其特征在于,所述步骤3)中的高效沉淀一体设备设有药剂投加区、反应区和沉淀区,所述的药剂投加区设有NaOH投加入口,所述高效沉淀一体设备的出水管道设有HCl投加入口。
6.根据权利要求5所述的一种火力发电厂脱硫废水的零排放处理工艺,其特征在于,所述步骤4)中的1#电驱动膜装置为一多价离子分离电驱动膜装置,所述步骤6)中的2#电驱动膜装置为采用均相离子交换膜的浓缩电驱动膜装置,所述步骤8)中的3#电驱动膜装置为双极膜装置,所述步骤7)中的4#电驱动膜装置为采用均相离子交换膜的浓缩电驱动膜装置。
7.根据权利要求6所述的一种火力发电厂脱硫废水的零排放处理工艺,其特征在于,所述的1#电驱动膜装置对高效沉淀一体设备出水进行分盐处理,得到以富含NaCl的1#浓室料液和富含Na2SO4的1#淡室料液,所述的1#淡室料液送至脱硫岛系统,与脱硫岛系统的循环浆液中的Ca2+反应形成CaSO4而去除SO42-。
8.根据权利要求7所述的一种火力发电厂脱硫废水的零排放处理工艺,其特征在于,所述的3#电驱动膜装置电解处理后,形成的酸室料液为2.5mol/L浓度的HCl溶液,碱室料液为3.2mol/L浓度的NaOH溶液。
说明书
一种火力发电厂脱硫废水的零排放处理工艺
技术领域
本发明涉及火力发电厂脱硫废水处理领域,尤其是涉及一种火力发电厂脱硫废水的零排放处理工艺。
背景技术
目前,在火力发电厂各种脱硫方式中,锅炉烟气湿法脱硫因其脱硫效率高而占有越来越大的比例,但该工艺的缺点是要产生废水,废水的pH值为5~6,同时含有大量的悬浮物(石膏颗粒、SO2、Al和铁的氢氧化物)、氟化物和As、Cd、Cr、Cu、Hg、Ni、Pb、Sb、Se、Sn、Zn等重金属元素,国内电厂脱硫多采用湿式石灰石-石膏法处理工艺。烟气中含有少量从原煤中带来的F-和Cl-及各种杂质,进入脱硫吸收塔后被洗涤下来并进入浆液,F-与浆液中的铝联合作用对脱硫吸收剂石灰石的溶解产生屏蔽影响,致使石灰石溶解性减弱,脱硫效率降低;同时,Cl-浓度过高对吸收塔系统和结构有腐蚀作用。因此,石灰石-石膏湿法烟气脱硫过程通常需要排出一部分滤液水(吸收塔浆液经脱水后产生)作为脱硫废水,以达到控制Cl-、F-离子浓度并维持吸收塔物质平衡的目的。因为水质特殊,污染性强,所以脱硫废水必须经过单独处理才能排放,否则会给环境造成很大的污染。另外,为了提高水资源的综合利用率,电厂一般会将反渗透浓水,循环系统排污水等各类排水作为湿法烟气脱硫系统工艺的水源。脱硫废水成为燃煤电厂系统末端水质比较恶劣的废水。因此,对脱硫废水进行深度处理,实现脱硫废水“零排放”已成为燃煤电厂规划设计、环保升级改造工作面临的新挑战。
如今国内火力发电厂锅炉烟气脱硫废水“零排放”处理技术主要有河源电厂脱硫废水“零排放”系统、三水恒益电厂脱硫废水处理系统、华能长兴电厂脱硫废水处理系统和国电汉川电厂脱硫废水“零排放”系统。其中,河源电厂脱硫废水“零排放”系统采用的是四效蒸发结晶系统,于2009年12月18日投入运行至今达7年,为国内首创,系统成熟可靠,产水达到回用水质标准,产生污泥为制砖原料,结晶盐为印染厂所用,据计算,吨水处理蒸汽耗量300kg,电耗30kWh;三水恒益电厂脱硫废水处理系统于2012年投运至今达4年,运行稳定,出水水质达到循环冷却水水质要求,由于预处理简化,所产结晶盐为杂盐,作为固废处理,据计算,吨水处理蒸汽耗量89.21kg,电耗26.63kWh;华能长兴电厂脱硫废水处理系统采用正渗透技术,于2015年4月5日调试结束,结晶盐主要成分为NaCl和Na2SO4,纯度大于95%,目前正在研究改造该系统,欲提高NaCl纯度,为综合利用提供条件,据计算,吨水处理蒸汽耗量90kg,电耗8.3kWh;国电汉川电厂脱硫废水“零排放”系统采用的是“TMF软化+NF分盐+SWRO+DTRO+MVR”工艺路线,目前正处于调试阶段。上述4条脱硫废水处理工艺路线均有各自的优势和劣势,但都存在如下问题:1)预处理药剂软化加药成本高,据计算,吨水软化药剂成本在20-30元/m3左右;2)蒸发之后的结晶盐纯度较难保证,纯度低时只能作为固废(危废)处理,增加吨水处理费用;3)蒸发结晶处理成本高,蒸汽耗量及电耗高,处理成本高等。为了克服上述各种工业应用工艺路线实际存在的缺陷,本发明专门提出一条具有软化药剂成本低、无需蒸发结晶等优点的脱硫废水“零排放”工艺路线。
发明内容
针对上述问题,本发明提供了一种火力发电厂脱硫废水的零排放处理工艺,有效解决背景技术中指出的问题。
本发明的技术方案如下:
一种火力发电厂脱硫废水的零排放处理工艺,包括以下步骤:
1)、将废水送入反应池中,并投加Ca(OH)2进行反应,去除废水中含有的F-、部分SO42-和Mg2+;
2)、将步骤1)处理过的废水进行电解处理,进一步去除Mg2+,降低废水中的NaCl和CODCr浓度,电解产生的微小气泡能起气浮效果,提高水质悬浮物的去除效果;
3)、将步骤2)处理过的废水送入高效沉淀一体设备,通过投加NaOH,鼓入空气中的CO2,去除废水中的Mg2+和Ca2+,使废水的总硬度在20mg/L以下,高效沉淀一体设备出水通过投加HCl调节pH至7.0-9.0;
4)、将步骤3)处理过的废水送入1#电驱动膜装置,通过1#电驱动膜装置的处理使得废水中的Cl-和SO42-分离,得到富含SO42-的1#淡室料液和富含Cl-的1#浓室料液;
5)、将步骤4)得到的1#淡室料液送入脱硫岛系统,通过与脱硫岛浆液中的Ca2+反应形成CaSO4而去除SO42-,得到脱硫废水;
6)、将步骤4)得到的1#浓室料液送入2#电驱动膜装置进行浓缩处理,得到2#浓室料液和2#淡室料液;
7)、将步骤6)得到的2#淡室料液送入4#电驱动膜装置进行净化处理,得到4#淡室料液和4#浓室料液,4#淡室料液为淡水,4#浓室料液为1.5~2.0%浓度的盐水,4#浓室料液返回至步骤6)中2#电驱动膜装置的进水端;
8)、将步骤6)得到的2#淡室料液送入3#电驱动膜装置进行电解处理,电解后盐室的盐水浓度达到步骤6)中2#电驱动膜装置进水端的浓度后回流至2#电驱动膜装置进水端,碱室料液返回至步骤3)中用于高效沉淀一体设备的反应区加药,酸室料液返回至步骤3)中高效沉淀一体设备出水的pH回调至7.0-9.0。
作为优选,所述步骤1)中反应池用于投加的Ca(OH)2与废水中的F-、SO42-、Mg2+反应形成不溶性物质,反应池内设有机械搅拌设备和高效曝气设备,用于提高反应池内废水的反应效率。
作为优选,所述步骤2)中采用电化学装置对废水进行电解,所述的电化学装置包括电极、整流器、池体设备和电缆,所述的电极为为含铁的钢材。
作为优选,所述的电化学装置在运行过程中随着整流器输出电流的升高,电极不断溶解形成Fe2+,在废水中起到絮凝桥架作用,阴极产生的NaOH能进一步去除废水中的Mg2+,产生的H2在废水中有气浮效果,能提高废水中悬浮物的去除率,阳极产生的Cl2能氧化废水中的还原性物质和大部分有机物,降低废水中的CODCr,提高后续处理系统的稳定性。
作为优选,所述步骤3)中的高效沉淀一体设备设有药剂投加区、反应区和沉淀区,所述的药剂投加区设有NaOH投加入口,所述高效沉淀一体设备的出水管道设有HCl投加入口。
作为优选,所述步骤4)中的1#电驱动膜装置为一多价离子分离电驱动膜装置,所述步骤6)中的2#电驱动膜装置为采用均相离子交换膜的浓缩电驱动膜装置,所述步骤8)中的3#电驱动膜装置为双极膜装置,所述步骤7)中的4#电驱动膜装置为采用均相离子交换膜的浓缩电驱动膜装置。
作为优选,所述的1#电驱动膜装置对高效沉淀一体设备出水进行分盐处理,得到以富含NaCl的1#浓室料液和富含Na2SO4的1#淡室料液,所述的1#淡室料液送至脱硫岛系统,与脱硫岛系统的循环浆液中的Ca2+反应形成CaSO4而去除SO42-。
作为优选,所述的3#电驱动膜装置电解处理后,形成的酸室料液为2.5mol/L浓度的HCl溶液,碱室料液为3.2mol/L浓度的NaOH溶液。
本发明还提供了一种火力发电厂脱硫废水的零排放处理系统,包括:
反应池,通过往反应池中投加Ca(OH)2,去除废水中含有的F-、部分SO42-和Mg2+;
电化学装置,通过电化学装置对反应池的出水电解处理进一步去除Mg2+,降低废水中的NaCl和CODCr浓度,产生的微小气泡能起气浮效果,提高水质悬浮物的去除效果;
高效沉淀一体设备,电化学装置出水进入高效沉淀一体设备,高效沉淀一体设备通过投加NaOH,鼓入空气中的CO2,去除废水中的Mg2+和Ca2+,使废水的总硬度在20mg/L以下,高效沉淀一体设备出水通过投加HCl调节pH至7.0-9.0;
1#电驱动膜装置,高效沉淀一体设备出水进入1#电驱动膜装置,通过1#电驱动膜装置的处理使得废水中的Cl-和SO42-分离,得到富含SO42-的1#淡室料液和富含Cl-的1#浓室料液;
脱硫岛系统,1#电驱动膜装置得到的1#淡室料液返回至脱硫岛系统,通过与脱硫岛浆液中的Ca2+反应形成CaSO4而去除SO42-,得到脱硫废水;
2#电驱动膜装置,1#电驱动膜装置得到的1#浓室料液进入2#电驱动膜进行浓缩处理,得到2#浓室料液和2#淡室料液;
4#电驱动膜装置,用于对2#电驱动膜装置得到的2#淡室料液进行净化处理,得到4#淡室料液和4#浓室料液,4#淡室料液为淡水,4#浓室料液为1.5~2.0%浓度的盐水,4#浓室料液循环至2#电驱动膜装置的进水端与1#电驱动膜装置得到的1#浓室料液混合;
3#电驱动膜装置,用于对2#浓室料液进行电解处理,电解后盐室的盐水浓度达到2#电驱动膜装置进水端的浓度后回流至2#电驱动膜装置进水端,碱室料液用于高效沉淀一体设备的反应区加药,酸室料液用于高效沉淀一体设备出水的pH回调至7.0-9.0。
作为优选,所述的反应池用于投加的Ca(OH)2与废水中的F-、SO42-、Mg2+反应形成不溶性物质,反应池内设有机械搅拌设备和高效曝气设备,用于提高反应池内废水的反应效率。
作为优选,所述的电化学装置包括电极、整流器、池体设备和电缆,所述的电极为为含铁的钢材。
作为优选,所述的电化学装置在运行过程中随着整流器输出电流的升高,电极不断溶解形成Fe2+,在废水中起到絮凝桥架作用,阴极产生的NaOH能进一步去除废水中的Mg2+,产生的H2在废水中有气浮效果,能提高废水中悬浮物的去除率,阳极产生的Cl2能氧化废水中的还原性物质和大部分有机物,降低废水中的CODCr,提高后续处理系统的稳定性。
作为优选,所述高效沉淀一体设备设有药剂投加区、反应区和沉淀区,所述的药剂投加区设有NaOH投加入口,所述高效沉淀一体设备的出水管道设有HCl投加入口。
作为优选,所述的1#电驱动膜装置为一多价离子分离电驱动膜装置,所述的2#电驱动膜装置为采用均相离子交换膜的浓缩电驱动膜装置,所述的3#电驱动膜装置为双极膜装置,所述的4#电驱动膜装置为采用均相离子交换膜的浓缩电驱动膜装置。
作为优选,所述的1#电驱动膜装置对高效沉淀一体设备出水进行分盐处理,得到以富含NaCl的1#浓室料液和富含Na2SO4的1#淡室料液,所述的1#淡室料液返回至脱硫岛系统,与脱硫岛系统的循环浆液中的Ca2+反应形成CaSO4而去除SO42-。
作为优选,所述的3#电驱动膜装置电解处理后,形成的酸室料液为2.5mol/L浓度的HCl溶液,碱室料液为3.2mol/L浓度的NaOH溶液。
电化学装置为安装有含Fe电极的废水处理设备,主要包括整流器、电极、池体和电缆等,通过整流器的直流电场,电极出现氧化还原反应,阴极不断产生NaOH和H2,阳极不断产生Cl2,通过电化学装置的电解作用一般能降低废水中的Mg2+、重金属等无机离子,又能通过产生的Cl2降低废水中的有机物含量,而电解产生的H2又能起到气浮作用,降低废水中的悬浮物含量。
电驱动膜技术是指在电场力作用下离子通过选择性离子交换膜的膜分离过程,其核心部分为阴阳离子交换膜,即利用阳离子交换膜只允许阳离子通过,阴离子交换膜只允许阴离子通过的特性对溶液中离子进行选择性分离的技术,在电场力作用下,溶液中的阴阳离子发生定向迁移,从一部分水体迁移到另一部分水体,从而达到溶液分离、提纯和浓缩的目的,双极膜的出现,使电渗析的用途得到扩展,双极膜是由阴离子交换膜和阳离子交换膜复合而成的,在两层中间通常称为中间催化层,其原理为:在双极膜两侧加上电压时,溶液中的离子会发生定向迁移,与此同时水分子会透过阴阳离子交换膜进入到中间催化层,在两侧活性基团作用下发生电解生成氢离子和氢氧根离子,以此来充当电荷负载,消耗的水又通过周围溶液中的水向膜中间层渗透而得到补充,与常规电渗析相比,在双极膜作用下水解离速率被提高5千万倍以上,因此能耗大大降低,电渗析的应用范围也大大延伸。双极膜电渗析也属于电渗析应用范围,是通过将双极膜与离子交换膜相结合,组成不同的隔室(酸室、碱室和料液室),使其在酸碱制备领域有独特的优势,在一定的电压作用下,阴阳离子能分别通过阴阳离子交换膜,与双极膜产生的氢离子和氢氧根离子结合产生对应的酸和碱。
本发明的有益效果如下:
1)、通过化学反应+电化学装置+高效沉淀一体设备+一多价分离电驱动膜+浓缩电驱动膜+双极膜组合工艺可回用脱硫废水中90%以上的水分,同时又能资源化利用废水中的Na2SO4和NaCl,生产石膏并无需采购处理过程中的酸和碱;
2)、通过组合工艺处理脱硫废水可减少Ca(OH)2加药量和CaSO4的产生量,进一步减少处理成本,提高电化学装置运行的稳定性;
3)、通过电化学装置能提高CaSO4的沉淀速率,并能去除废水中的CODCr,提高系统运行的稳定性;
4)、通过双极膜装置处理浓盐水既不需要高能耗的蒸发结晶处理系统,又能提高废水中的资源利用率;
5)、通过本发明能去除蒸发结晶处理方法所产生的固体废物处置费用,一定程度上降低了脱硫废水的零排放处理成本;
6)、本发明兼具经济效益和社会效益,具有研究和推广价值。





